故障描述:宋 MAX 车主描述后雨刮正常工作但是不喷水,前雨刮工作、喷水都正常。
故障分析:
1、喷水电机故障;
2、线路故障;
3、组合开关故障;
4、继电器故障。
排查步骤:
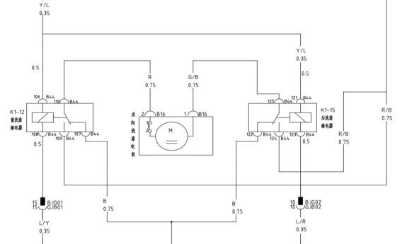
1、首先测试后雨刮工作正常,调到喷水挡听喷水电机没有工作的声音;再测试前雨刮工作正常,喷水正常,故而排除洗涤电机损坏的可能性(前后喷水共用一个洗涤电机),测量洗涤电机喷水时 B16插头1号脚搭铁正常,2号脚有12V 电压,当后喷水时1号脚有12V 电压,2号脚没有搭铁,故排除了保险和组合开关故障。

2、查看后雨刮喷水时线路走向电路图,当后喷水工作时是由后洗涤继电器提供电源,由前洗涤继电器107号脚搭铁。拔下前、后洗涤继电器时发现前洗涤电机继电器为4脚继电器,而后洗涤继电器是5脚继电器,更换前洗涤继电器后故障排除。


维修小结:询问车主有没有出过事故或维修过车辆车主说车辆一直自用,没有碰撞和维修,故而是因为车辆出厂时继电器装错引发的故障
